Analog Devices Inc. ADuM4146 Evaluierungsboards
Analog Devices Inc. ADuM4146 Evaluierungsboards sind Demonstrations- und Entwicklungsplattformen für den ADuM4146 isolierten bipolaren Hochspannungs-Gate-Treiber. Der ADuM4146 ist für den Antrieb von Siliziumkarbid(SIC)-Metalloxid-Halbleiter-Feldeffekt-Transistoren (MOSFETs) optimiert. Der ADuM4146 verfügt über die iCoupler®-Technologie, die eine Isolierung zwischen dem Eingangssignal und dem Ausgangs-Gate-Drive bietet. Das Bauteil enthält eine Miller-Klemme, um eine robuste SiC-Abschaltung mit einer Einzelschienen-Versorgung zu bieten, wenn die Gate-Spannung auf weniger als 2 V fällt. Der Betrieb mit unipolaren oder bipolaren Sekundärversorgungen ist mit oder ohne Miller-Klemmbetrieb möglich.Das EVAL-ADuM4146EBZ Evaluierungsboard von ADI ist mit der ADuM4146BRWZ-Klasse des Bauteils bestückt, ist aber mit allen drei Klassen kompatibel. Das Evaluierungsboard verfügt über Footprints für IGBTs (isolierte Gate-Bipolartransistoren) und MOSFETs in TO-247-, TO-220- und Lead-Gehäusen mit einem Abstand von 0,100 Zoll (2,54 mm) wodurch der ADuM4146 mit vielen verschiedenen Leistungsbauteilen evaluiert werden kann. Darüber hinaus umfasst das EVAL-ADuM4146EBZ Footprints zur Unterstützung der Evaluierung der Entsättigungserkennung sowie einen Miller-Klemmen-Betrieb.
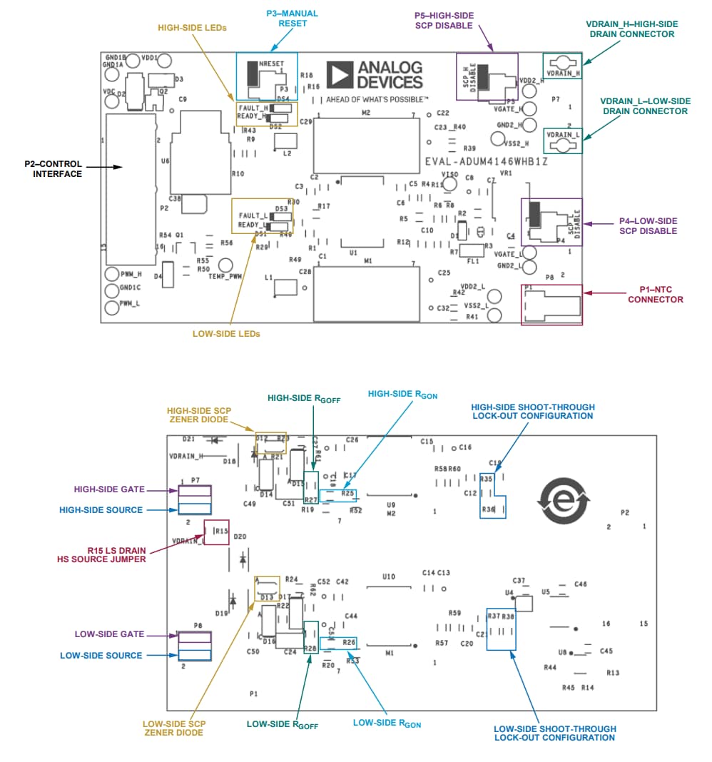
Das EVAL-ADuM4146WHB1Z Evaluierungsboard von ADI ist ein Halbbrücken-Gate-Drive-Board, das eine einfache Evaluierung des Betriebsverhaltens des ADuM4146 bei der Ansteuerung von fortschrittlichen C3M™ Siliziumkarbid(SIC)-Metalloxid-Halbleiter-Feldeffekt-Transistoren (MOSFETs) und Leistungsmodulen von Wolfspeed ermöglicht. Das EVALADuM4146WHB1Z ist für den Einsatz mit Testboards mit geklemmter induktiver Last (CIL), Halbbrücken-Evaluierungsboards und Differential-Transceiver-Boards von Wolfspeed ausgelegt.
Merkmale
- EVAL-ADuM4146WHB1Z
- Optimiert für den Einsatz mit SiC-MOSFETs und Leistungsmodulen von Wolfspeed
- Kompatibel mit CIL-Testboards und Halbbrücken-Evaluierungsboards von Wolfspeed
- Ultraschneller Hochfrequenz-Schaltbetrieb
- Eingangs- und ausgangsseitige UVLO
- Kurzschluss-Sicherung
- Durchschuss-Schutzverriegelung
- Interne Miller-Klemme
- Differential-Eingänge für eine erhöhte Rauschimmunität
- Fehler- und Bereitschaftsanzeigen
- Isolierte NTC-Thermistor-Messung
- EVAL-ADuM4146EBZ
- Kurzschluss-Spitzenstrom: 11 A
- Entsättigungsschutzschaltung
- Integrierte Miller-Klemme
- CMOS-Eingangslogikpegel
- Ausgangsantrieb: 12 V bis 30 V
- Unterstützt TO-220- und TO-247-Schalter-Footprints
EVAL-ADuM4146EBZ Board-Layout
EVAL-ADuM4146EBZ Schaltschema – Diagramm
EVAL-ADuM4146WHB1Z Übersicht
