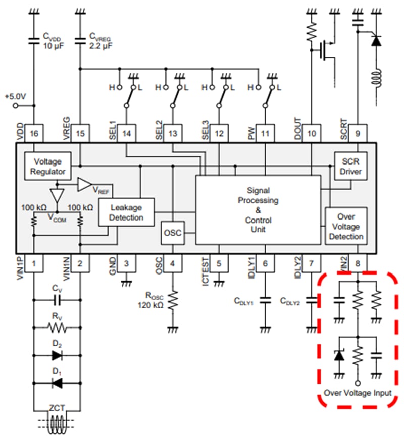
Nisshinbo NA2201 Digital Earth Leakage Current Detector IC
Nisshinbo NA2201 Digital Earth Leakage Current Detector IC is designed for earth leakage current breakers, with added overvoltage and DC detection capabilities. The Nisshinbo NA2201 converts analog signals from a Zero-Phase-Sequence Current Transformer (ZCT) into digital data using its built-in ADC. The IC processes this data to detect earth leakage conditions. If a leakage is detected, the NA2201 outputs a one-shot pulse on the SCRT terminal, triggering an external thyristor.Features
- 4.0V to 5.5V power supply range VDD
- -40°C to +105°C operating temperature
- Built-in high-precision ADC 14-bit
- Sinc3 digital filter, -3dB frequency = 150Hz
- 3.3V internal power supply VREG
- Earth leakage detector condition Type A / Type AC selectable
- Five times trip level immediate response ON/OFF selectable
- Over-voltage detection corresponds to neutral conductor open-phase protection
- DC detection
- Time delay function 2 systems include earth leakage detection/over-voltage detection set by external capacitance
- Minimum non-operating time 2 types prepared
- SSOP-16-BD package
Applications
- Earth leakage current breaker
- EV charger (mode 3)
BLOCK DIAGRAMS
Additional Resource
Veröffentlichungsdatum: 2024-08-30
| Aktualisiert: 2024-11-12
